
唐雪陽
安科瑞電氣股份有限公司 上海嘉定 201801
01 引言
在電力系統穩定運行體系中,中壓開關柜是電能分配、線路保護與設備控制的核心樞紐,其安全狀態直接決定電力網絡供電可靠性,關乎工業生產連續與居民用電安全。而柜內母排搭接點、斷路器觸頭、電纜接頭等金屬部位,因長期處于高電壓、大電流環境,易受電流熱效應與接觸電阻變化影響產生局部過熱,一旦溫度超標,會加速絕緣老化、引發燒蝕甚至停電事故,因此對這些部位進行實時精準測溫,是保障中壓開關柜安全、預警故障的關鍵。
但傳統測溫方式存在明顯短板:人工巡檢測溫需中斷供電、難捕瞬時異常且無法24小時監測;有線測溫安裝復雜、破壞設備結構且易受電磁干擾致數據失真;部分傳統無線產品也面臨信號弱、續航短等問題,難以適配中壓開關柜復雜工況。
在此背景下,ATE800系列RFID無線測溫裝置應運而生。該裝置以RFID無線通信與高精度傳感技術為核心,通過非接觸式感應取電實現便捷安裝,依托電磁屏蔽與跳頻協議強化抗干擾能力,可實時采集傳輸數據并聯動預警,有效解決傳統測溫痛點,為中壓開關柜溫度監測提供革新方案,助力提升電力設備運維智能化水平,保障電力系統安全高效運行。
02 概述
ATE800系列RFID無線測溫裝置可用于中壓開關柜內母排搭接點,斷路器觸頭,電纜接頭等金屬部位的溫度監測,具有隔離、安裝方便、抗干擾能力強、工作可靠的特點。ATE800系列產品組成:接收器,天線,傳感器。ATC800接收器通過天線向 ATE800無線測溫傳感器發射RFID射頻信號,傳感器接收到射頻能量之后,激活電路,開始進行溫度數據采集,并將數據通過無線信號回傳至天線;天線通過射頻電纜將數據傳輸至接收器,最終可由接收器將數據上傳到遠程監控系統。

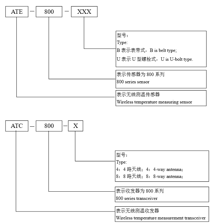
03 型號說明

04 為什么中壓領域都選它?
1.無源無線設計,筑牢中壓安全防線
中壓環境對設備絕緣與隔離要求嚴苛,ATE800采用RFID射頻能量采集技術,傳感器無需電池或外接電源,依靠接收器發射的射頻信號激活工作,從根源上避免了傳統有源設備因電池老化、電源布線引發的漏電風險。同時,裝置通過先進隔離技術隔絕高電壓對測溫系統的影響,確保在10kV、35kV等典型中壓場景中安全運行,杜絕因設備自身問題引發的安全事故。這種“無源+高隔離”特性,恰好契合了中壓領域對安全的核心訴求。
2.適配復雜柜內環境,抗干擾強且精度高
中壓開關柜內部結構緊湊、組件密集,傳統測溫裝置需破拆柜體、布設線纜,不僅施工難度大,還可能破壞原有絕緣結構。ATE800則實現“即裝即用”:傳感器提供表帶式(ATE800-B)與螺栓式(ATE800-U)兩種方案,前者可靈活綁扎于斷路器觸頭、電纜接頭,后者直接替換原有螺栓固定在母排,無需改動設備本體;接收器采用DIN35mm導軌安裝,體積僅162mm×126.6mm×45.5mm,可輕松嵌入配電柜,搭配5米或10米射頻線纜的天線,能適配不同柜體布局。這種極簡安裝方式,大幅降低了新建項目施工成本與老舊設備改造難度。中壓柜內強電磁輻射、溫度濕度波動大,傳統無線測溫易出現信號中斷、數據失真。ATE800通過電磁屏蔽技術與跳頻通信協議,有效抵御高頻脈沖干擾,傳感器與天線“面對面”設計進一步保障信號穩定,空曠環境下通訊距離可達4米。在測溫性能上,其覆蓋-40℃~+125℃寬溫區,精度達±1℃,能精準捕捉母排、觸頭的微小溫度變化,為故障預警提供可靠數據支撐。

3.智能運維提效,降低人力成本
ATE800搭配的遠程監控系統可實現全自動化管理:不僅實時顯示240個測溫點數據(單臺接收器支持8路天線),還能自動生成溫度趨勢曲線、歷史報表,無需運維人員24小時“盯屏”。當溫度超標時,系統通過短信、APP推送、平臺彈窗等多渠道同步告警,實現故障風險的提前預判與快速處置,改變了人工巡檢“耗時耗力且易漏檢”的困境,大幅提升運維效率。

4.多場景兼容,適配全行業需求
ATE800經過長期現場驗證,能適應電力、化工、冶金等多行業中壓設備的惡劣工況,從10kV配電房到35kV環網柜均能穩定運行。同時,其支持RS485、以太網等多種通訊接口,兼容Modbus-RTU/TCP協議,可無縫接入企業現有監控系統或云平臺,無需重構運維體系。這種強兼容性與耐用性,使其成為不同規模企業的通用選擇。


此外,ATE800具備檢驗報告與資質認證,進一步夯實了中壓領域對其安全性、可靠性的信任。正是這些貼合實際需求的核心優勢,使其成為中壓開關柜溫度監測的方案。

上一篇:沒有了
郵箱:2885080326@qq.com
地址:上海市嘉定區育綠路253號
掃一掃 微信咨詢
©2025 安科瑞電氣股份有限公司 版權所有 備案號:滬ICP備05031232號-79 技術支持:智慧城市網 Sitemap.xml 總訪問量:260579 管理登陸
電瓶車充電樁禁止非法改裝